RTQH-60 SF6气体回收装置

时间:2026-02-28 04:05:32

1

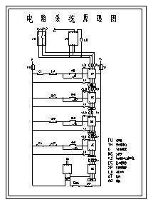
RTQH-60 SF6气体回收装置

1、● 使用德国技术,回收气体快速,残压低,无金属粉尘污染

● 使用高压球阀,标志明显,操作简便,密封性好

● 功能全,耗能少,噪音低

1、1) 电源:交流三相/四芯制380V±10%,50Hz    

2) 工作环境:-10℃~45℃

1

RTQH-60 SF6气体回收装置

1

RTQH-60 SF6气体回收装置

1

RTQH-60 SF6气体回收装置

1

RTQH-60 SF6气体回收装置

© 2026 五度知识库
信息来自网络 所有数据仅供参考
有疑问请联系站长 site.kefu@gmail.com